有趣生活

当前位置:首页>生活>铝生产过程中的废弃物处理及资源综合利用

铝生产过程中的废弃物处理及资源综合利用

发布时间:2025-10-28阅读(0)

1. 赤泥的综合利用

A生产水泥

赤泥代黏土烧制普通硅酸盐水泥、赤泥代黏土烧制油井水泥、赤泥生产硫酸盐水泥

B赤泥路基材料的研究开发

C利用赤泥生产新型墙材

D赤泥微孔硅酸钙绝热制品

E赤泥中有价金属提取

(1)回收铁

从赤泥回收氧化铝、铁和二氧化钛的工艺顺序

(2)回收镓

石灰法

(3)回收钒

结晶法制取V2O5的工艺流程

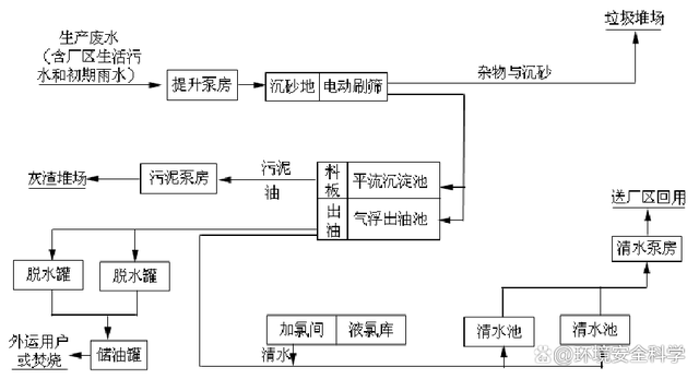
2. 氧化铝生产过程中产生废水的利用

氧化铝厂生产废水处理站工艺流程

循环水处理站流程图

3 . 铝电解过程烟气净化回收

同槽型烟气的组成(kg/t)

烟气湿法净化回收工艺流程

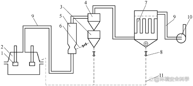
预焙槽干法净化流程

1-电解槽;2-集气罩;3-吸附反应器;4-旋风分离器;5-料仓;6-加料管;

7-布袋除尘器;8-料阀;9-烟气管道;10-排风机;11-回料管

4.电解铝过程废水循环利用

电解铝厂用水主要是冷却用水。

铸造车间冷却水含有少量铝渣及油质,需要先经除油沉淀池除去油质后,再由冷却塔冷却后再循环使用。

电解铝厂的其他用水是需要排放,设备的冷却用水、锅炉排污、化验室排水等,但是排放量少,并且这些废水均符合直接排放的水质要求。

5. 电解铝过程产生的固体废弃物利用

浮选法流程

电解炭渣回收利用工艺及设备流程图

欢迎分享转载→http://www.youqulife.com/read-750982.html

相关文章

    Copyright © 2024 有趣生活 All Rights Reserve吉ICP备19000289号-5 TXT地图HTML地图XML地图