有趣生活

当前位置:首页>生活>污泥流化床干燥机的形式

污泥流化床干燥机的形式

发布时间:2025-10-28阅读(1)

(1)单层圆筒流化床干燥机

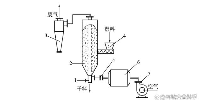
单层圆筒流化床干燥机工艺流程如图1所示,其工艺流程为湿物料由皮胶带输送机送到抛料机的加料斗上,再经抛料机送入流化床干燥机内。空气经过过滤器由鼓风机送入空气加热器,加热后的热空气进入流化床底部分布板,干燥物料。干燥后的物料经溢流口由卸料管排出。干燥后空气夹带的粉尘经旋风除尘器分离后,由引风机排出。

图1 单层圆筒流化床干燥机工艺流程

1—引风机;2—料仓;3—卸料器;4—积灰斗;5—除尘器;6—给料皮带;7—抛料机;8—卸料器;9—流化床;10—加热器;11—鼓风机;12—过滤器

(2)多层流化床干燥机

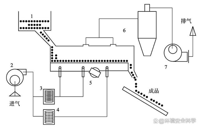
如图2所示为多层流化床干燥机的工艺流程。湿料由料斗送入气流输送干燥机上部,由上溢流而下,干燥后的合格产品由出料管卸出。空气经过滤器,由鼓风机送入电加热器,加热后从干燥机底部进入,将湿料沸腾干燥。为了提高利用率,可将部分气体循环使用。多层流化床干燥机,各层气体分布板用自动液压翻板式结构。这种结构的特点是先从流化床干燥机最下层气体分布板通过自动液压翻板卸下干燥度合格的物料后,恢复气体分布板至原状,再逐层通过翻板卸下物料,直至最上层气体分布板翻下物料恢复原状后,再加入新的湿物料进行下一次的干燥循环。在正常生产情况下,每一次的干燥循环周期可按照预先规定的时间进行,其优点是可以完全保证物料干燥度的要求。

图2 多层流化床干燥机工艺流程

1—过滤器;2—鼓风机;3—加热器;4—料斗;5—流化床;6—卸料口

(3)卧式多室流化床干燥机

如图3所示为卧式多室流化床干燥机的工艺流程。

图3 卧式多室流化床干燥机工艺流程

1—抽风机;2—卸料管;3—干燥机;4—旋风除尘器;5—袋式除尘器;6—摇摆颗粒机;7—空气过滤器;8——加热器

干燥机为一长方形箱式流化床,底部为多孔筛板,筛板的开孔率一般为4%~13%,孔径为1.5~2mm。筛板上方设置有竖向挡板,每块挡板可上下移动,以调节其与筛板的间距。竖向挡板将流化床分隔成8个小室,每一小室的下部有一进气支管,支管上有调节气体流量的阀门。湿物料由摇摆颗粒机连续加料于干燥机的第1室内,再由第1室逐渐向第8室移动。最后干燥后的物料从第8室卸料口卸出。而空气经过滤器到加热器加热后,分别从8个支管进入8个室的下部,通过多孔板进入干燥室,流化干燥物料。其废气由干燥机顶部排出,经旋风除尘器、袋式除尘器,由抽风机排到大气。

(4)喷动床干燥机

由于颗粒和易黏结物料的流化性能差,在流化床内不易流化干燥,故对其的干燥可采用喷动床干燥机,其结构和干燥流程如图4所示。喷动床干燥机底部为圆锥形,上部为圆筒形。高速气体从锥底进入,夹带一部分固体颗粒向上运动,从而形成中心通道。最后颗粒从床层顶部中心好似喷泉一样喷出并向四周散落,沿周围向下移动,到锥底又被上升气流喷射上去,此过程循环进行,直到达到干燥要求。

图4 喷动床干燥机工艺流程

1—放料阀;2—喷动床;3—旋风分离器;4—加料器;5—蝶阀;6—加热炉;7—鼓风机

(5)振动流化床干燥机

振动流化床干燥机是近年来发展的新设备,适合于干燥颗粒太粗或太细的易黏结而不易流化的物料。此外还对于有特殊要求的物料干燥(如砂糖干燥要求晶形完整、晶体光亮、颗粒大小均匀)也可以采用此种干燥机。

振动流化床干燥机的结构由分配段、沸腾段和筛选段三部分组成,分配段和筛选段下面都有热空气。其干燥流程为含水污泥由加料器送进分配段,由于平板振动,使物料均匀地加到沸腾段去。湿污泥在沸腾段停留一定时间后就可干燥至符合要求,如图5所示。www.ws46.com

图5 振动流化床干燥机的结构和流程

1—湿料仓; 2—送风机; 3—加热器;4—除湿器; 5—振动电机;6—除尘器;7—引风机

(6)脉冲流化床干燥机

针对不易流化的或有特殊干燥要求的物料,也可采用脉冲流化床干燥机,其结构和流程如图6所示。

图6 脉冲流化床干燥机的结构和流程

1—插板阀;2—快开阀门;3—干燥室;4—过滤器;5—环状总层管;6—进风管;7—导向板

在脉冲流化床干燥机下部均布几根热风进口管,每根管上又装有快开阀门,这些阀门按一定的频率和次序进行开关。进行脉冲流化干燥时,气体突然进入时产生脉冲,此脉冲很快在颗粒间传递能量,随着气体的进入,继而在短时间内达到剧烈的沸腾状态,使气体和物料进行强烈的传热传质。此沸腾状态在床内扩散,并向上运动。当阀门很快关闭后,沸腾状态在同一方向逐渐消失,物料又恢复固定状态,如此循环往复。快开阀门开启时间的长短,与床层的物料厚度和物料特性有关,一般为0.08~0.2s。而阀门关闭时间的长短应能保证放入的那部分气体完全通过整个床层,物料处于静止状态,颗粒间密切接触,以使下一次脉冲能在床层中有效地传递。进风管最好按圆周方向排列5根,其顺序按1、3、5、2、4方式轮流开启。这样,每一次进风点都可与上一次进风点拉开较远距离。脉冲流化床干燥机每次可装料1000kg,间歇操作,既可将物料干燥成粒度超过4mm的干燥物料,也可以干燥成粒度小于10μm的细粉。

为了适应工艺要求,还有许多形式的流化床干燥机。诸如惰性粒子流化床干燥机可以将溶液、悬浮液或膏糊状物料干燥;振动流化床干燥机、脉冲式流化床干燥机适用于处理不易流动以及有特殊要求(如保持晶形完整,晶体闪光度好)的物料;新开发的高湿物料的低温干燥,可采用内热构件流化床干燥机;离心流化床干燥机除去表面水分的干燥速率是传统流化床干燥机的10~30倍,对于被干燥物料的粒度、含湿量及表面黏结性的适应能力很强。

欢迎分享转载→http://www.youqulife.com/read-752167.html

相关文章

    Copyright © 2024 有趣生活 All Rights Reserve吉ICP备19000289号-5 TXT地图HTML地图XML地图