有趣生活

当前位置:首页>生活> 实验5 臭氧氧化实验

实验5 臭氧氧化实验

发布时间:2025-10-28阅读( 30)

1实验目的

通过本实验希望达到以下目的:(1)了解臭氧发生器的构造、原理和使用方法;2)掌握臭氧浓度、苯酚浓度的测定方法;(3)通过对含酚废水的处理,了解臭氧处理工业废水的基本过程。

2实验装置

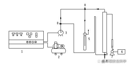
臭氧氧化实验工艺流程图见图5-1

图5-1 臭氧氧化实验工艺流程图

1—臭氧发生器;2—空气压缩机;3—湿式气体流量计;4—反应柱;

5—KI吸收瓶;6—废水池;7—塑料离心泵;8—三通阀)

3、实验水样:

含酚废水。

含酚废水

4、实验步骤
(www.Ws46.com)

1)熟悉实验工艺流程;打开反应柱进样阀,启动水泵,用转子流量计控制一定的流量,将含酚废水注入反应柱,当进水达到预定体积时,停泵,关闭进水阀;

转子流量计

2)启动臭氧发生器(电压表示值150V,气体流量75L/h),待工作稳定后(约5min),将臭氧化空气通入反应柱,通入的臭氧化空气体积由湿式气体流量计计算;

臭氧发生器

3)当通入的臭氧化空气的体积为05101520253035L时,相应的从反应柱取样口取样125mL(取样前应排除取样管中的积液)测定酚的含量,同时从吸收瓶中取样测定尾气中臭氧的浓度;

4)从臭氧发生器取样口取样测定臭氧化空气中臭氧的浓度;

因在实验过程中,臭氧的浓度随实验条件的变化而变化,所以我们在实验步骤4取样完毕后,据实验步骤5取样,计算臭氧浓度并作为臭氧的平均浓度;

5)将实验数据填入下表:

5-1 臭氧氧化实验数据

6)根据实验数据绘制苯酚的去除率臭氧投加量的工作曲线;

7)绘制臭氧利用率臭氧投加量的工作曲线;

8)改变废水流量,可绘制去除率停留时间的关系曲线;关闭臭氧发生器。

TAGS标签:   实验   臭氧   氧化   实验5 臭氧氧化实验

相关文章

Copyright © 2024 有趣生活 All Rights Reserve吉ICP备19000289号-5 TXT地图HTML地图XML地图